Chlormesszelle CL 4.1.
Prominent Chlormesszelle CLE
792920 CLE3-mA- 2 ppm schwarz für Public CL2 ab 2005
4.2.1. Technische Daten
Die Chlormesszelle CL 4.1 ist eine geschlossene, amperiometrische Messzelle (Prinzip nach Clark). Das elektrochemische Messsystem ist durch eine spezielle Membran vom Messwasser getrennt. Das im Wasser vorhandene Entkeimungsmittel wandert durch die Membran und wird an der Messelektrode reduziert. Diese Reaktion verursacht ein der Chlorkonzentration proportionales elektrisches Messsignal.
Achtung: Die Membrankappe der CL 4.1 ist ein Verschleißteil und muss einmal pro Jahr durch eine neue Kappe ersetzt werden. Oberflächenentspannende Mittel (Tenside) können Störungen in der Messfunktion verursachen.
4.2.2. Vorbereitung und Inbetriebnahme
Die Membrankappe vom Elektrodenschaft abschrauben und mit beigefügtem Elektrolyt füllen. Den senkrecht gehaltenen Elektrodenschaft auf die gefüllte Membrankappe aufsetzten, eventuell zuerst entgegen dem Uhrzeigersinn drehen bis das Gewinde eingerastet hat, dann im Uhrzeigersinn von Hand den Elektrodenschaft in die Membrankappe schrauben. Achten Sie bitte darauf, dass die Membrankappe fest gegen den Elektrodenschaft geschraubt ist. Dabei entweicht überschüssiger Elektrolyt aus einem Ventil (rote Kennzeichnung) in der Membrankappe. Um sicherzustellen, dass keine Luftblasen eingeschlossen werden, befüllen Sie die Membrankappe solange mit Elektrolyt, bis die Kappe überläuft.
Wichtig: Ist die Membrankappe vollständig bis zum Anschlag aufgeschraubt ?
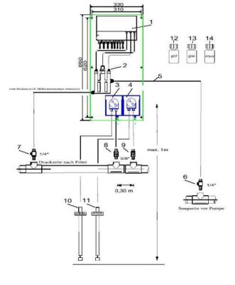
Die Messzelle ist in der Regel nach etwa 1 Stunde soweit eingelaufen, dass ein erster Abgleich erfolgen kann. Der Abgleich sollte nach 1-2 Tagen wiederholt werden. Beim Einbau in Die Durchflussarmatur ist zuerst der schwarze O-Ring, dann der Stütz/Gleitring aus PVC in die 1“ Öffnung der Durchflussarmatur einzufügen. Danach wird der hohle PVC – Stopfen mit dem 1“ Gewinde locker in die Öffnung geschraubt. Die Chlormesszelle wird jetzt soweit in den Stopfen eingeschoben, dass der Schaft noch ca. 4 cm aus dem Stopfen herausragt.
Ein Abgleich bzw. eine Überprüfung der Messzelle mittels der DPD-1 Methode („freies Chlor“) sollte in regelmäßigen Abständen erfolgen. Empfehlung: Wöchentliche Kontrolle, bei Bedarf auch häufiger.
Ein plötzlicher Ausfall der Messzelle kann zu einer gefährlichen Überdosierung an Entkeimungsmittel führen.
Hinweis: Bei starker Überdosierung kann die DPD-1 Messung farblos werden, da der Farbstoff vom Entkeimungsmittel gebleicht wird. Verdünnen Sie das Schwimmbadwasser mit Leitungswasser im Verhältnis 1:1. Entsprechend dem Verdünnungsverhältnis muss das Messergebnis dann mit dem Faktor 2 multipliziert werden.
Haftungsausschluss: Die Messzelle wird mit großer Sorgfalt gefertigt und einem protokollierten Funktionstest unterzogen. Sollte es trotzdem zu einer fehlerhaften Funktion der Messzelle in der Anwendung kommen, können aus daraus entstandenen Schäden keine Haftungsansprüche an den Hersteller bzw. Fachhändler abgeleitet werden.
4.2.3. Stillegung der Chlormesszelle
Die Chlormesszelle darf nicht trocken stehen. Zur Lagerung der Messzelle wird die Membrankappe abgeschraubt, Membrankappe und Elektrodenhalter mit sauberen Wasser abgespült und an einem staubfreiem Ort getrocknet. Die trockene Membrankappe wird locker auf den Elektrodenschaft aufgeschraubt. Die Membrane darf nicht an der Messelektrode anliegen.
Bei Inbetriebnahme ist die Elektrodenspitze mit dem Spezialschmirgel zu reinigen und eine neue Membrankappe zu verwenden. Die Membrankappe kann bei Kalkablagerungen einige Stunden in ca. 1% - iger Salzsäure eingelegt werden. Dann gut mit sauberen Wasser abspülen und in Betrieb nehmen.
4.2.4. Beeinflussung der Messung
Die empfohlene Durchflussmenge beträgt 30 l/h. Eine Mindestanströmgeschwindigkeit ist erforderlich. Die Messsignalabhängigkeit von der Durchflussmenge ist relativ gering.
Der empfohlene Temperaturbereich liegt zwischen 8° C und 45° C. Das Messsignal ist Temperaturkompensiert.
Die Messzelle misst den Chlorgehalt, der durch Verwendung von anorganischen Chlorprodukten (Chlor-Gas, Natriumhypochlorid - Lösung, Calciumhypochloridlösung) entstanden ist.
HINWEIS: Organische Chlorverbindungen auf Basis von Isocyanursäure verfälschen das Messergebnis. Eine Chlormesszelle, die mit Isocyanursäure in Berührung gekommen ist, muss neu konditioniert werden.
Die pH - Abhängigkeit der verschiedenen Chlorprodukte beeinflusst das Messsignal, so dass der pH - Wert konstant gehalten werden muss. Vgl. dazu die Dissoziationskurve der unterchlorigen Säure. Wir empfehlen einen pH-Wert von 7,2 – 7,4.